LMNC sequencer Analogoutput version

I’ve built the LMNC sequencer using Rich’s awesome schamatics and code. (Thanks Rich!!!)

Its working well except a couple of things.

  1. The sequencer won’t run backwards. I’ve multimetered everything and its all good so a bit confused.
    It will step backwards and forwards using the momentary switch but when I have a pulse plugged into the forwards socket and i flip the flip switch the sequence stops dead. If i plug the pulse into the backwards socket the sequence runs forwards and stops dead when i flip the flip switch.

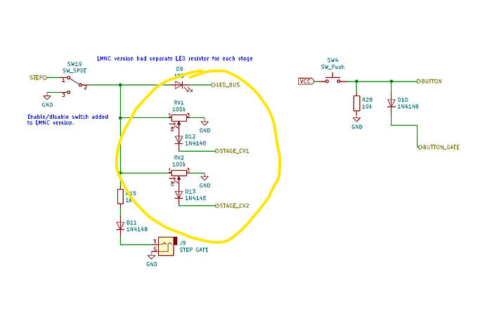
  2. The CV pots when turned clockwise pitch down and anticlockwise pitch up. i notice the wiring on the the LMNC schematic is wired opposite. I also just noticed the little arrow on this schematic next to the pots. Do i need to link VCC on pin 1 to wiper on pin 2? I’m still a bit confused about the circumstances of when I would use a pot as a variable resistor or a voltage divider. I’d rather not have to rewire pins 1 and 3.



4 Likes

Just swap the wires going to pin 1 and 3 of the pots (the two extreme pins).

3 Likes

Very nice wiring job! A lot neater than mine.

Yes, it appears I had the pots drawn backwards in the schematic. Pin 3 should go to the step switch and pin 1 to ground.

I also had the time reversal switch drawn wrong, terminals 4 and 6 reversed, it should be like this:

But that doesn’t fully explain the behavior you see. As originally drawn the switch would reverse the behavior but the forward and backward jacks would behave the same.

What you describe sounds like terminals 4 and 6 are reversed (as originally drawn), and there is some bad or missing connection downstream of the switch and upstream of the momentary toggle. (At or near R8 in the above picture.)

One thing you could try doing is to put a DC 5 V on the Backward jack and measure voltage at the momentary toggle. With the reversal switch (DPDT) one way you should see 5 V on momentary terminal 1 and the other way you should see 5 V on terminal 3. From your description it seems to me you won’t see the latter. Test voltage also at R8 and on switch terminal 4 to pin it down.

5 Likes

As a Whovian I know exactly what that’s like and how to fix it:

reverse_the_polarity

5 Likes

Thanks for the help.

Wiring updated, still have the issue. Sequencer won’t run backwards.

Wiring checks out with 5v to forward socket hitting Arduino pin D12, and same with 5v into backwards socket hitting pin D13 on Arduino. When flip switch is flipped it flips correctly for both. Forwards goes to backwards Arduino pin, Backwards to forwards pin.

I’ve tried re- applying the code. No luck there.

I’ll try a different Arduino next.

You wrote:

If that is correct then there’s nothing wrong with the code or the Arduino, backward stepping works. Both the jacks and reversal switch and the momentary switch send 5 V to the same Arduino pins. The only thing it can be is a hardware problem.

And if this is correct it cannot be hardware, it has to be code or Arduino.

So something does not add up.

1 Like

I’ve been using a korg Volca keys to pulse the sequencer. I believe that sends a pulse every two steps. Could that influence how the backwards function responds?

My suspicions we’re correct. The korg Volca Keys gate output is the issue.

I used my Behringer TD-3 gate out and bingo.

Happy days.

3 Likes

Still a mystery to me why it would work on the forward input and not the backward, guess maybe it was right on the hairy edge. Glad you found the problem. Pulse conditioning circuits on the inputs would probably make them work reliably with more variable inputs, at the cost of adding several more parts to the build.

1 Like

Thanks for the tip and again for your docs. Really happy to be able to build this it’s awesome!! :blush:

3 Likes